
Rangkaian power supply tv sering juga disebut regulator tv adalah rangkaian yang paling penting dalam sebuah pesawat televisi. Dari rangkaian inilah segalanya bermula. Rangkaian power supply tv atau regulator tv harus mampu memberikan supply tegangan ke seluruh rangkaian lainnya sesuai dengan yang dibutuhkan oleh komponen setiap rangkaian. Jika rangkaian power supply tv tidak mampu memberi kebutuhan sesuai dengan yang diminta oleh rangkaian tv maka yang terjadi adalah ketidakwajaran di dalam rangkaian dan akan menghasilkan hal yang tidak diinginkan.
Dalam teknologi televisi, gambaran lengkap secara teknis sistem sebuah televisi terdapat dalam skema rangkaian. Dengan bantuan skema rangkaian, kerusakan serumit apa pun akan dapat diatasi, terutama untuk mengetahui spesifikasi komponen yang tidak umum atau untuk mengetahui komponen yang telah terbakar. Pada rangkaian power supply tv atau regulator tv dapat di bagi menjadi empat kelompok yaitu :
1. Rangkaian Input Jala-jala Listrik
Rangkaian input jala-jala terdiri atas steker dan kabel, saklar on/off, fuse, kapasitor bank, dan induktor filter. Steker dan kabel terdiri atas dua kabel kembar untuk menghubungkan sumber listrik ke saklar pada televisi. Saklar digunakan untuk memutus dan menghubungkan aliran listrik.
2. Rangkaian Penyearah Pada Power Supply Tv atau Regulator
Pada rangkaian penyearah, terdapat juga rangkaian kumparan pendegauss, penyearah tegangan, slow star dan kapasitor tapis. Keluaran terakhir dari rangkaian jala-jala adalah dari induktor, selanjutnya diumpankan (input) bagi kumparan pendegaussing dan rangkaian penyearah.
Rangkaian Penyearah Power Supply Tv
- Rangkaian pendegaussing
Pendegaussing terdiri atas kumparan dan termistor serta sebuah resistor pengurang arus bagi kumparan. Kumparan dibuat dari kawat email dengan diameter 0,8 hingga 1 mm antara 400—800 belitan yang diameternya disesuaikan dengan ukuran tabung televisi (CRT) (Reka Rio, 1990). Kumparan pendegauss digunakan untuk mendegauss (menghilangkan sifat magnet permanen) masker bayangan besi pengikat pada tabung televisi dan dipasang di belakang tabung televisi. Termistor atau NTC (Negative Temperature Coefficient) merupakan resistor yang peka terhadap panas. Ketika saklar pada posisi hidup (on), arus listrik akan mengalir ke kumparan degauss melalui resistor dan termistor. Kumparan pendegauss akan menghasilkan magnet sementara (sifat liitan, jika dilalui arus listrik akan menghasilkan magnet). Karena arus yang digunakan kumparan pendegauss sangat besar, termistor akan menjadi panas sehingga tahanannya menjadi besar dan arus tidak mengalir lagi ke kumparan pendegauss. Dengan demikian, kumparan pendegauss hanya bekerja sesaat sebelum termistor menjadi panas. Bila termistor sudah panas, kumparan ini tidak bekerja lagi; biasanya hañya bekerja pada saat televisi pertama kali dihidupkan.
- Kapasitor tapis
Rangkaian penyearah menggunakan empat diode dengan sistem jembatan. Pada setiap diode dipasang satu kapasitor tapis tegangan ac. Tegangan yang telah diratakan oleh diode selanjutnya ditapis oleh kapasitor power dengan kapasitas 100 uf/450 V dc—440 uf/450 V dc. Tegangan pada kaki kapasitornya secara umum sebesar 250 V dc—350 V dc. Tegangan sumber ini akan dimanfaatkan sebagai sumber utama dalam rangkaian power supply dan diumpankan ke rangkaian penguat power supply.
- Rangkaian slow star
Slow star umumnya terdiri atas sebuah resistor dengan nilai 4,7 Ohm! 10 Watt sampai dengan 39 Ohm/15 Watt. Ada juga yang ditambah dengan relay sebagai pengaman resistor tersebut dari kerusakan. Fungsi pemasangan resistor slow star adalah untuk membatasi pengisian kapasitor power agar tidak terjadi pengisian secara cepat. Jika terjadi pengisian secara cepat, akan terjadi kelebihan beban dan MCB meteran listrik yang berdaya 450 Watt akan membalik. Sebenarnya, untuk pengguna yang memakai daya MCB di atas 900 Watt, slow star tidak perlu dipasang karena bekerjanya hanya sesaat, yaitu untuk mengisi kapasitor power saja. Setelah kapasitor terisi slow star tidak bekerja lagi.
3. Rangkaian penguat power supply dan osilator
Rangkaian penguat power terdiri atas sebuah transistor penguat dan osilator. Ada sebagian rancangan televisi yang telah menyatukannya ke dalam sebuah IC atau dapat juga disebut STR. Pada dasarnya STR terdiri atas sebuah transistor penguat dan rangkaian osilator power supply yang digunakan untuk mengatur tegangan output pada transcooper. Tegangan pada output transcooper dibuat sestabil mungkin walaupun tegangan input yang bersumber dan jala-jala listrik turun naik (tidak stabil).
4. Rangkaian output power supply
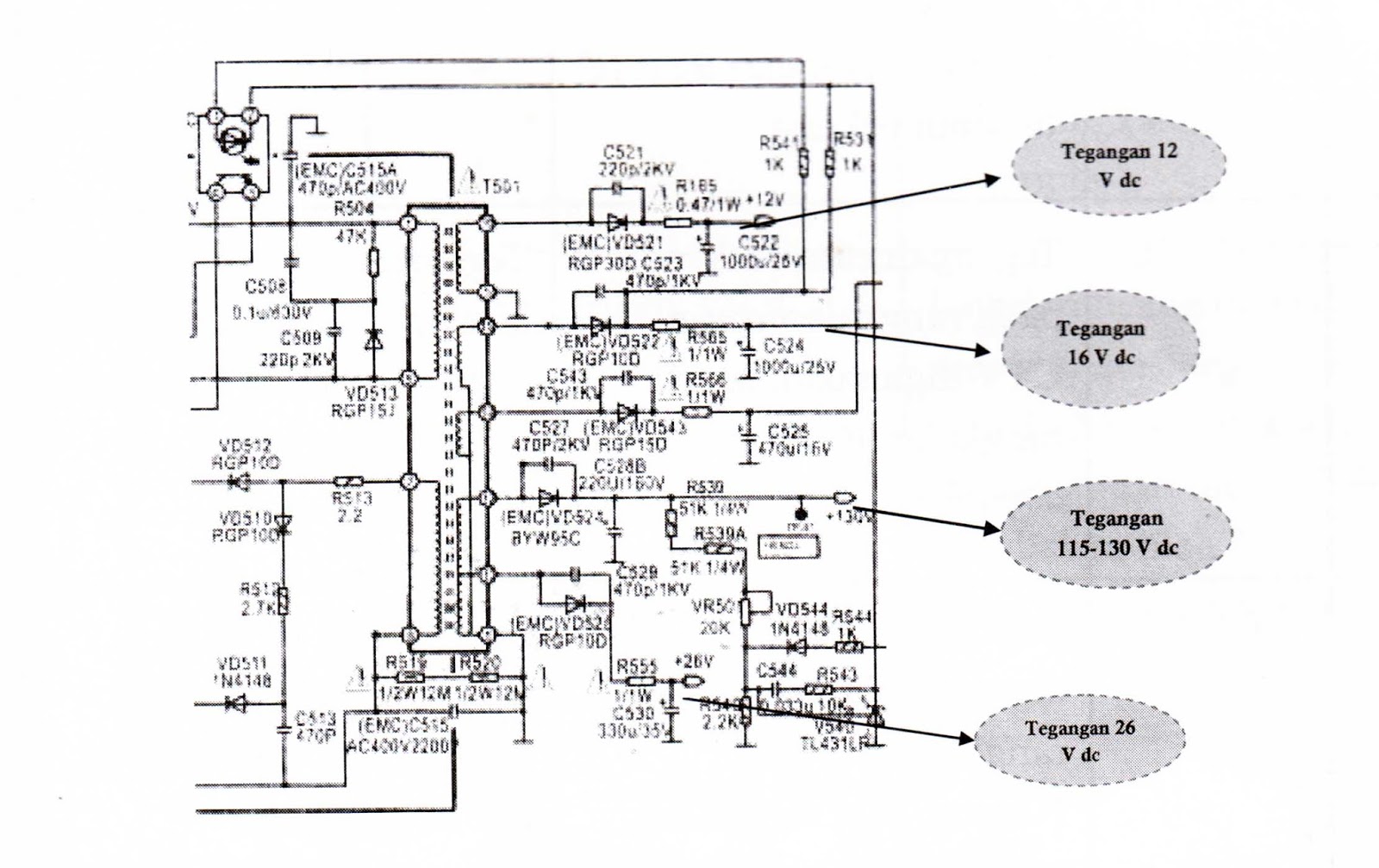
Rangkaian output power supply tv merupakan akhir dan proses yang terjadi pada power supply tv. Jika rangkaian mi bekerja dengan baik, akan tersedia tegangan yang dibutuhkan oleh blok rangkaian masing-masing. Oleh sebab itu, rangkaian power supply merupakan awal dari hidup atau matinya sebuah televisi. Untuk lebih jelasnya, tegangan yang keluar dari rangkaian power supply tv adalah seperti pada gambar berikut :
Macam-macam Kerusakan pada Power Supply Tv atau Regulator
Jika terjadi kerusakan pada blok rangkaian power supply tv tentunya dapat dilihat dari lampu indikator mati, tetapi tidak semua gejala indikator mati kerusakannya ada di bagian power supply tv atau regulator tv. Maka sebelum menduga bagian power supply tv rusak, lepaskan dulu jumper yang menghubungkan tegangan output 115 volt ke kaki kolektor transistor horizontal. Kerusakan bagian power supply tv akan mengakibatkan :
1. Televisi mati total, sekring putus atau sekering tidak putus tetapi MCB turun
2. Televisi mati total, sekring tidak putus, tapi tegangan output tidak ada
3. Televisi hidup tetapi setelah beberapa menit atau jam mati sendiri dengan indikator led ikut mati
- Televisi mati total, sekring putus atau sekering tidak putus tetapi MCB turun
Jika televisi mati total dan setelah diperiksa ternyata sekring (fuse) putus, harap berhati-hati. Jangan langsung mengganti sekring dan mencoba menghidupkan televisi. Umumnya, ada kerusakan lain yang menyebabkan sekring tersebut putus. Periksalah dulu komponen di rangkaian power supply tv yang berhubungan dengan sekring tersebut. Potonglah beberapa bagian di sekitar jalur jala-j ala listrik dan lakukan pengukuran dengan multitester pada posisi pengukuran Ohm meter untuk mengukur komponen yang dikira rusak atau melakukan pengukuran tegangan langsung.
Penyebab fuse putus secara umum adalah terjadi kelebihan beban pada rangkaian power supply yang sering juga disebut short circuit (terjadi hubungan singkat). Komponen yang sering rusak dan mengakibatkan fuse putus adalah semua komponen yang dilingkari garis merah pada gambar. Cara mengatasinya: ukur semua komponen yang dicurigai dengan cara memotong jalur yang dilalui garis oranye dan merah tebal pada gambar.
Blok Power Supply Tv atau Regulator
Cara mengatasi kerusakan: potonglah jalur ke transcooper dan transistor powersupply dengan mencabut timah yang ada dengan sedotan timah seperti pada jumper yang diberi tanda si1ang X. Kemudian, pasang fuse dan hidupkan televisi. Jika fiuse putus lagi, berarti kerusakan terjadi pada rangkaian sebelumnya yaitu diode penyearah, kapasitor bank, NTC, dan komponen yang berhubungan. Cara memotong dapat diihat pada gambar berikut ini.
Cara Memotong Jalur di Power Supply
Solderan pada jumper dilepas sehingga tidak menyambung lagi dengan rangkaian berikutnya. Jika masih menyambung, kita tidak dapat mengira-ngira bagian mana rusak; bagian depannya atau belakangnya.
Setelah jumper dilepas solderannya (dipotong) seperti pada rangkaian di atas, fuse dipasang lalu dihubungkan dengan sumber listrik. Ternyata, fuse tidak putus dan tegangan pada kapasitor tapis C 507 terbaca sekira 250 dc. Berarti, kerusakan terjadi pada rangkaian berikutnya. Komponen yang mungkin rusak adalah transistor penguat power supply. Setelah ditemukan komponen yang rusak, selanjutnya dilakukan penggantian komponen. Komponen yang diganti harus benar-benar mempunyai spesifikasi yang sama dengan komponen yang rusak. Jika tidak menemuinya, dapat mencari persamaan dengan melihat tabel-tabel komponen pengganti.
- Televisi mati total, sekring tidak putus, tetapi tegangan output tidak ada
Pada televisi warna, selain sekring (fuse), resistor slow star juga sering putus. Namun, jika kedua komponen tersebut tidak putus, berarti kerusakan yang terjadi adalah pada :
1. Osilator power supply
2. Catu 12 V dc untuk osilator power supply tv
3. Control on/off dan IC Program
Komponen yang sering rusak jika sekring (fuse) tidak putus adalah semua komponen yang dilingkari garis biru pada gambar di atas. Osilator power supply terdiri atas sebuah transistor driver dan beberapa komponen pendukung. Tegangan 12 V dc diturunkan dan tegangan 250 V dc melalui dua buah resistor 220 kOhm yang dihubungkan senri. Jika salah satu resistor tersebut rusak, baik nilai tahanannya membesar maupun putus, power supply tidak akan bekerja.
Jika saklar on/off pada posisi off namun pada kapasitor power
supply ada simpanan tegangan sebesar 250 V dc, dapat dikira-kira kalau
komponen yang rusak adalah resistor 220 kOhm. Komponen umum
yang sering rusak pada bagian osilator power supply yaitu:
1. resistor yang mempunyai resistansi besar (di atas 100 k Ohm)
2. optokopler
3. transistor driver (tipe C3807) dan yang setipe dengannya
- Televisi hidup tetapi setelah beberapa menit atau jam mati sendiri dengan indikator led ikut mati
Anda Sedang Membaca Artikel : Elektronik /
Service
dengan judul "Kerusakan TV pada Bagian Power Supply atau Regulator". Anda bisa bookmark halaman ini dengan URL https://hobbypusing.blogspot.com/2023/03/kerusakan-tv-pada-bagian-power-supply.html.
ٱلْحَمْدُ لِلَّهِ رَبِّ
ٱلْعَٰلَمِين
DAFTAR ARTIKEL HOBBY PUSING






